Statii CB
- 
				bleortzclaudiu
- Utilizator nou
- Mesaje: 8
- Membru din: Mie Ian 30, 2013 11:08 am
Re: Statii CB
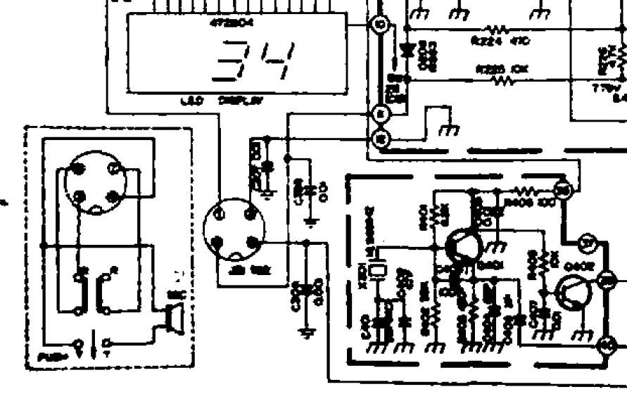
Salut!am o statie MIDLAND ALAN 100PLUS si problema la ea este k  mi sa rupt cablul de la microfon si acu nu mai stiu cum vin cele patru fire (statia are 4 pini)si as vrea si eu schema sau sami spuneti ordinea lor va rog
			
			
									
						
										
						Re: Statii CB
Gasesti aici: http://powerforum.ro/viewtopic.php?f=27 ... it=midland schema pentru Midland Alan 68s care are microfonul cu patru fire....este cam neclara dar te poata ajuta la zona mufei.
Midland Alan 100 aici: http://www.cbmania.ro/diagrame/midland/ ... schema.pdf dar mufa este cu sase pini si nu te ajuta.
			
			
									
						
										
						Midland Alan 100 aici: http://www.cbmania.ro/diagrame/midland/ ... schema.pdf dar mufa este cu sase pini si nu te ajuta.
Re: Statii CB
Ma puteti ajuta si pe mine cu schema de la mufa de microfon la mitland alan 68s ca am vazut in topic un link dar nu imi merge ms
			
			
									
						
										
						Re: Statii CB
Cam neclara, dar pentru cine se pricepe este suficient. Este luata din link-ul respectiv fiind o arhiva WINRAR.
			
							
			
									
						
										
						Re: Statie CB Sunker Elite Three
Nu receptioneaza nimic.Se aude fasait cu butonul SQ la minim,ledurile care indica emisia se aprind cand apas butonul de pe microfon.Antena este Midland Alan 9 Plus.Am refacut lipiturile de pe placa.Este nevoie de reglaj la bobine,sau ce ar trebui facut?
			
			
									
						
										
						Re: Statii CB
nu umbla la bobine!!!....da le-ai dezacordat poti sa o arunci!!
			
			
									
						
										
						Re: Statii CB
N-am umblat la ele.Mai pot face ceva cu ea?
			
			
									
						
										
						Re: Statii CB
Verifica firele de la microfon.....cu ohmetrul verifici continuitatea.
Avand in vedere ca nu cunosti importanta unor circuite acordate intr-un radio, nu cred ca poti face mai mult.
			
			
									
						
										
						Avand in vedere ca nu cunosti importanta unor circuite acordate intr-un radio, nu cred ca poti face mai mult.
Re: Statii CB
O schema pt President Thomas J.,numai am,stie cineva unde pot gasi.Nu am gasit nimic pe net.Nu are receptie,aaf este bun.
			
			
									
						
										
						