TV AKAI CT2109ASS

Comunitatea depanatorilor TV incepatori sau avansati
marian67
Utilizator nou
Mesaje: 57
Membru din: Lun Apr 29, 2013 11:24 am

TV AKAI CT2109ASS

Mesaj necitit de marian67 »

Buna seara prieteni va rog un ajutor cu o schema pt acest TV
Este echipat cu:TFA9842AJ sunet ,TDA4863AJ bv vertical,si jungla TDA11156PS/N3/3 .
Problema este cu sursa , a fost jumulita de un "mester stie tot"si lipsesc 4rezistente,
o dioda si un STR ori altceva????? cu 5 pini. /207/
Atentie... curentul electric, nu se aude nu se vede dar circula.....
Avatar utilizator
PETRE
Site Admin
Mesaje: 4187
Membru din: Sâm Iun 18, 2011 8:38 pm

Re: TV AKAI CT2109ASS

Mesaj necitit de PETRE »

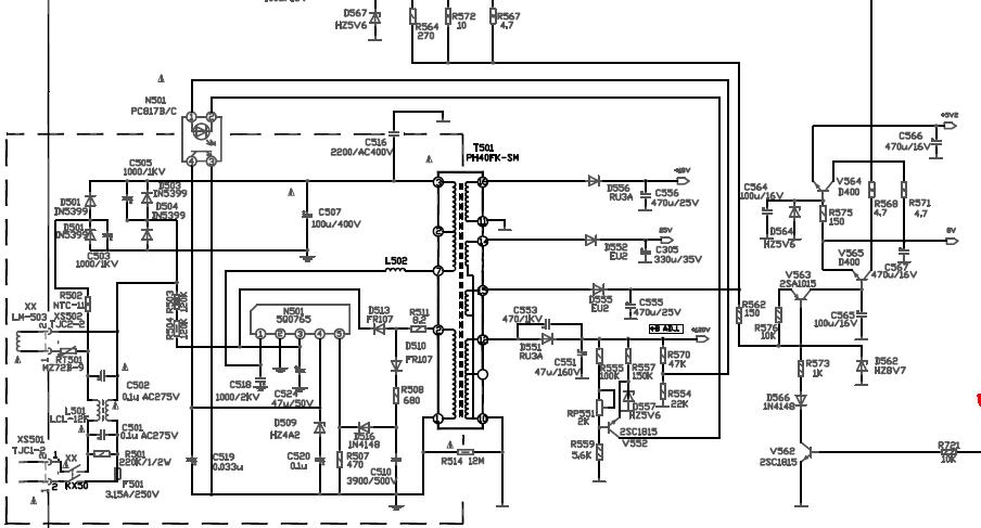
Vezi daca seamana sursa asta.
Fişiere ataşate
sursa.JPG
dan-a2
Mester
Mesaje: 280
Membru din: Lun Oct 10, 2011 2:07 pm
Localitate: PH

Re: TV AKAI CT2109ASS

Mesaj necitit de dan-a2 »

marian67
Utilizator nou
Mesaje: 57
Membru din: Lun Apr 29, 2013 11:24 am

Re: TV AKAI CT2109ASS

Mesaj necitit de marian67 »

dan-a2 scrie:Sasiu ETE 3 : http://www.girlshare.ro/3640114.5
Da este OK /202/ de-si adresa ''www.girlshare.ro'' /6/ era sa ma induca in eroare. multumesc mult. /46/
Atentie... curentul electric, nu se aude nu se vede dar circula.....
Scrie răspuns